傳真:
020-82386622
郵箱:
Sales@cs-byd.com
地址:
廣州市黃埔區黃埔東路621號
硫磺在常溫下為淺黃色晶體,熔點為112-119℃,液硫具有獨特的粘溫性,130-155℃粘度小,為10-14cP,流動性最好;溫度高于165℃時粘度直接上升,達到800cP以上;在溫度高于190℃以上時,粘度又變小。因此為達到管輸液硫最佳狀態,其溫度必須控制在130-155℃之間。
液硫溫度一般控制在135--145℃,為什么?160℃和200℃的液硫哪個粘度大,為什么?
液硫溫度控制在135-145℃時,粘度小,便于輸送;160℃的液硫粘度大,因為根據硫磺的性質,159℃時隨著溫度的升高粘度急劇增大,190℃時達最大值,當溫度到達200℃以后其粘度又急劇下降。
液體?硫磺的密度約為?1.785 g/cm³?(或1.785 kg/L)。該密度值對應其熔融狀態下的典型測量結果,硫磺的?熔點約為119°C,在此溫度以上呈液態。

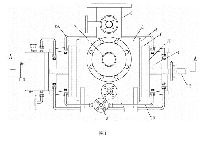
液體硫磺輸送泵選型全保溫夾套雙吸雙螺桿泵
流量10m3/h 20m3/h 30m3/h 40m3/h

保溫雙螺桿泵的核心結構由兩個相互嚙合的螺桿組成,螺桿的旋轉帶動流體沿泵體的長度方向移動。為了適應高溫環境,泵體通常采用耐高溫材料制造,如陶瓷、合金鋼或特殊塑料,確保在高溫狀態下依然具備良好的機械強度和耐腐蝕性能。保溫系統則是該泵的一個重要組成部分,通常采用夾套加熱、外殼保溫或集成加熱裝置,確保流體在輸送過程中保持所需溫度。這樣一來,流體不會因環境溫度變化而發生粘度變化或變質,保證了輸送的連續性和穩定性。
2、工作原理
雙螺桿泵的工作原理基于螺桿嚙合產生的密封空間,通過旋轉螺桿,將流體從吸入口推向排出口。在高溫環境下,泵的加熱或保溫系統確保流體在泵腔內的溫度基本恒定,從而維持其粘度和物理性質穩定。螺桿的連續旋轉使流體沿螺桿槽向前移動,形成穩定的流量和壓力。由于螺桿之間的嚙合密封性較好,能夠有效防止流體泄漏和回流,確保輸送效率。這一機制使得保溫雙螺桿泵在輸送高粘度、易結焦或易變質物料時表現出較高的性能穩定性。


020-82375311


粵公網安備 44010502001950號 